FOC电流环PI参数自整定Simulink仿真模型
该模型特点:
1.\\t使用电机模型传感器输出的角度和速度进行有感FOC控制,可以说是FOC控制的最小系统。
2.\\t可以在该最小系统上升级控制算法,使用无传感器控制。
3.\\t模型采用标幺值系统,可以在M文件中根据电机实际参数自定义调整。
4.\\t电机模块采用离散式步长仿真,与实际结果较为接近。
5.\\t所有模块都做到了模块化,各个模块分区清楚,结构清晰。
6.\\t所有电机和控制参数均在m文件中体现,随用随改。
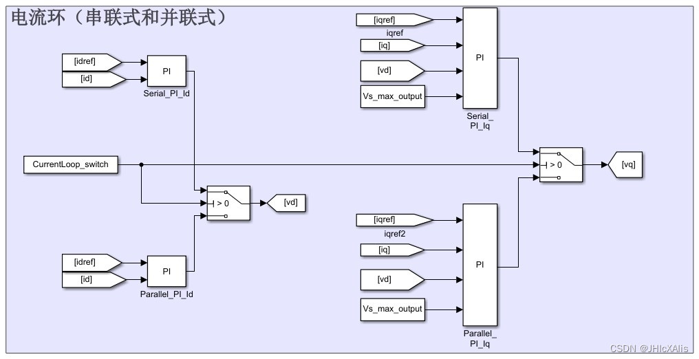
7.\\t电流环PI参数均实现自动整定,分串联式和并联式两种。
8.\\t施加负载Torque随转速平方次增加,模拟风机类负载特点。
9.\\t包括 dq 轴电流设定值产生模块,控制方式自适应内嵌式电机(MTPA)和表贴式电机(Id =0)。
10.\\t包括速度环整定的模块。




标题:FOC电流环PI参数自整定的Simulink仿真模型
摘要: 本文介绍了一种使用Simulink仿真工具搭建的FOC电流环PI参数自整定模型。该模型具有以下特点:使用电机模型传感器输出的角度和速度进行有感FOC控制,可升级为无传感器控制;模型采用标幺值系统,可根据电机实际参数自定义调整;模块化设计,结构清晰;电流环PI参数自动整定,支持串联式和并联式两种;模拟风机类负载特点;包括dq轴电流设定值产生模块和速度环整定模块。
1.引言 近年来,FOC(Field-Oriented Control)技术在电机控制领域中得到广泛应用。为了提高FOC控制系统的性能,PI参数的准确整定显得尤为重要。本文提出了一种基于Simulink仿真工具的FOC电流环PI参数自整定模型,通过该模型可以快速准确地整定PI参数,进一步提高FOC控制系统的性能。
2.模型介绍 2.1 系统结构 该模型采用了电机模型传感器输出的角度和速度作为反馈信号,进行有感FOC控制。将该模型作为最小系统,可以方便地升级为无传感器控制。模型中的各个模块均采用模块化设计,结构清晰,便于可视化调试和优化。
2.2 标幺值系统 本模型采用标幺值系统,使得模型能够适应不同电机的实际参数。通过在M文件中进行参数定义和调整,可以方便地适配不同型号、不同规格的电机。
2.3 离散式步长仿真 为了与实际结果较为接近,电机模块采用了离散式步长仿真。通过调整仿真步长,可以在保证仿真效率的前提下,尽量减小仿真误差,提高仿真的精确度。
3.电流环PI参数自整定 在FOC控制系统中,电流环PI参数的整定对系统性能的影响非常大。本模型中的电流环PI参数采用自动整定的方式,提供了串联式和并联式两种选择。通过对不同情况的电机进行仿真调试,可以快速找到合适的PI参数,并自动进行整定。
4.模拟风机类负载特点 为了更好地满足实际应用需求,本模型考虑了风机类负载的特点。通过施加负载Torque随转速平方次增加的模块,更好地模拟了实际的负载情况,提高了模型的仿真效果。
5.功能扩展 除了FOC电流环控制外,本模型还包括了dq轴电流设定值产生模块和速度环整定模块。dq轴电流设定值产生模块可实现控制方式自适应内嵌式电机(MTPA)和表贴式电机(Id=0)。速度环整定模块可进一步优化系统性能,提高响应速度和稳定性。
6.实验结果与分析 通过对不同电机和控制算法的仿真实验,验证了FOC电流环PI参数自整定模型的有效性和准确性。实验结果表明,该模型能够快速、准确地整定电流环PI参数,进一步提高FOC控制系统的性能。
7.总结与展望 本文介绍了一种FOC电流环PI参数自整定的Simulink仿真模型。该模型具有模块化设计、标幺值系统、离散式步长仿真等特点,并支持自动整定电流环PI参数。通过在不同电机和控制算法上进行仿真实验,验证了模型的有效性和准确性。未来可以进一步拓展该模型的功能,进一步提高FOC控制系统的性能。
相关代码,程序地址:http://imgcs.cn/lanzoun/688884577053.html
3553

被折叠的 条评论
为什么被折叠?



