简介
ziplist是一个特殊编码的内存使用低的双向链表。它可同时存储字符串和整数,并且数字类型存储的是实际的数值,而不是数字字符串。
- 在O(1)的实际复杂度两端进行入队和出队操作
- 但是每次操作都需要重新分配空间
- 适合小对象紧凑存储,不适合大对象存储
结构
整体编码结构图
ziplist整体由三部分构成,header、entry、zlend。
- header
4字节的zlbytes,表示整个ziplist的大小
4字节的zltail, 表示最后一个entry基于整个ziplist的偏移量
2字节的zllen,表示entry的个数,当个数超过216-2时,zllen恒等于216-1,entry的个数需要遍历计算 - zlen值恒等于255(0xFF)

entry编码结构图
entry由prevlen, encoding, entry-data三部分构成

- prevlen
prevlen表示前一个entry的总大小,当前一个entry的大小[0,253]时,prevlen只需要一个字节表示
当大于等于254时,prevlen为5字节,第一个字节恒等于254(0xfe),后续4字节表示长度(小端序)

- encoding
encoding根据后续的entry-data进行的编码,所以分为了字符串和整数 - 字符串编码
- |00xxxxxx| encoding 为1字节,其中6位最表示字符串长度 [0,63], 2^6-1
- |01xxxxxx|xxxxxxxx|encoding 为2字节, 14位(大端序)表示字符串长度[0,16383], 2^14-1
- |10000000|xxxxxxxx|xxxxxxxx|xxxxxxxx|xxxxxxxx|encoding为5字节, 4bytes(大端序)表示字符串长度[0,2^32-1]

- 整数编码(开头两位都是1)
- |11000000|,数据为int16_t(2字节)
- |11010000|,数据为int32_t(4字节)
- |11100000|,数据为int64_t(8字节)
- |11110000|, 数据为3字节, 24bit有符号数
- |1111xxxx|, 数据范围在[1-13], 并且没有数据部分,就包含在编码中

优点:
- 占用空间少,比如整数为实际值,不是数字字符串
- 任意一个entry都可以向前或者向后遍历(类似双向链表)
- 对比双向链表,ziplist是连续的内存,可随机访问,并且减少了next指针空间
缺点:
- 因为内存连续的,push/pop操作都需要重新分配空间
- 因为内存连续的,修改数据可能需要重新分配空间
- 插入或者修改数据将产生连锁更新问题
- 查询某个entry需要遍历整个entry链
主要代码实现
编码掩码定义
#define ZIPLIST_HEAD 0 //从头开始操作
#define ZIPLIST_TAIL 1 //从尾开始操作
#define ZIP_END 255 /* Special "end of ziplist" entry. */
#define ZIP_BIG_PREVLEN 254 /* Max number of bytes of the previous entry, for
the "prevlen" field prefixing each entry, to be
represented with just a single byte. Otherwise
it is represented as FE AA BB CC DD, where
AA BB CC DD are a 4 bytes unsigned integer
representing the previous entry len. */
/* Different encoding/length possibilities */
#define ZIP_STR_MASK 0xc0 //11000000
#define ZIP_INT_MASK 0x30 //00110000
#define ZIP_STR_06B (0 << 6)
#define ZIP_STR_14B (1 << 6)
#define ZIP_STR_32B (2 << 6)
#define ZIP_INT_16B (0xc0 | 0<<4)
#define ZIP_INT_32B (0xc0 | 1<<4)
#define ZIP_INT_64B (0xc0 | 2<<4)
#define ZIP_INT_24B (0xc0 | 3<<4)
#define ZIP_INT_8B 0xfe
/* 4 bit integer immediate encoding |1111xxxx| with xxxx between
* 0001 and 1101. */
#define ZIP_INT_IMM_MASK 0x0f /* Mask to extract the 4 bits value. To add
one is needed to reconstruct the value. */
#define ZIP_INT_IMM_MIN 0xf1 /* 11110001 */
#define ZIP_INT_IMM_MAX 0xfd /* 11111101 */
#define INT24_MAX 0x7fffff
#define INT24_MIN (-INT24_MAX - 1)
偏移宏函数定义
/* Macro to determine if the entry is a string. String entries never start
* with "11" as most significant bits of the first byte. */
//因为整数编码是11开头,所以小于0xc0的都是字符串
#define ZIP_IS_STR(enc) (((enc) & ZIP_STR_MASK) < ZIP_STR_MASK)
/* Utility macros.*/
/* Return total bytes a ziplist is composed of. */
#define ZIPLIST_BYTES(zl) (*((uint32_t*)(zl)))
/* Return the offset of the last item inside the ziplist. */
#define ZIPLIST_TAIL_OFFSET(zl) (*((uint32_t*)((zl)+sizeof(uint32_t))))
/* Return the length of a ziplist, or UINT16_MAX if the length cannot be
* determined without scanning the whole ziplist. */
#define ZIPLIST_LENGTH(zl) (*((uint16_t*)((zl)+sizeof(uint32_t)*2)))
/* The size of a ziplist header: two 32 bit integers for the total
* bytes count and last item offset. One 16 bit integer for the number
* of items field. */
#define ZIPLIST_HEADER_SIZE (sizeof(uint32_t)*2+sizeof(uint16_t))
/* Size of the "end of ziplist" entry. Just one byte. */
#define ZIPLIST_END_SIZE (sizeof(uint8_t))
/* Return the pointer to the first entry of a ziplist. */
#define ZIPLIST_ENTRY_HEAD(zl) ((zl)+ZIPLIST_HEADER_SIZE)
/* Return the pointer to the last entry of a ziplist, using the
* last entry offset inside the ziplist header. */
#define ZIPLIST_ENTRY_TAIL(zl) ((zl)+intrev32ifbe(ZIPLIST_TAIL_OFFSET(zl)))
/* Return the pointer to the last byte of a ziplist, which is, the
* end of ziplist FF entry. */
#define ZIPLIST_ENTRY_END(zl) ((zl)+intrev32ifbe(ZIPLIST_BYTES(zl))-1)
/* Increment the number of items field in the ziplist header. Note that this
* macro should never overflow the unsigned 16 bit integer, since entries are
* always pushed one at a time. When UINT16_MAX is reached we want the count
* to stay there to signal that a full scan is needed to get the number of
* items inside the ziplist. */
#define ZIPLIST_INCR_LENGTH(zl,incr) { \
if (ZIPLIST_LENGTH(zl) < UINT16_MAX) \
ZIPLIST_LENGTH(zl) = intrev16ifbe(intrev16ifbe(ZIPLIST_LENGTH(zl))+incr); \
}
操作ziplist的结构体
/* We use this function to receive information about a ziplist entry.
* Note that this is not how the data is actually encoded, is just what we
* get filled by a function in order to operate more easily. */
//这个结构体只是在操作ziplist使用,实际内存结构还是前面图示的一样
typedef struct zlentry {
unsigned int prevrawlensize; /* Bytes used to encode the previous entry len*/
unsigned int prevrawlen; /* Previous entry len. */
unsigned int lensize; /* Bytes used to encode this entry type/len.
For example strings have a 1, 2 or 5 bytes
header. Integers always use a single byte.*/
unsigned int len; /* Bytes used to represent the actual entry.
For strings this is just the string length
while for integers it is 1, 2, 3, 4, 8 or
0 (for 4 bit immediate) depending on the
number range. */
unsigned int headersize; /* prevrawlensize + lensize. */
unsigned char encoding; /* Set to ZIP_STR_* or ZIP_INT_* depending on
the entry encoding. However for 4 bits
immediate integers this can assume a range
of values and must be range-checked. */
unsigned char *p; /* Pointer to the very start of the entry, that
is, this points to prev-entry-len field. */
} zlentry;
#define ZIPLIST_ENTRY_ZERO(zle) { \
(zle)->prevrawlensize = (zle)->prevrawlen = 0; \
(zle)->lensize = (zle)->len = (zle)->headersize = 0; \
(zle)->encoding = 0; \
(zle)->p = NULL; \
}
创建一个空的ziplist
unsigned char *ziplistNew(void) {
unsigned int bytes = ZIPLIST_HEADER_SIZE+ZIPLIST_END_SIZE;
unsigned char *zl = zmalloc(bytes);
ZIPLIST_BYTES(zl) = intrev32ifbe(bytes);
ZIPLIST_TAIL_OFFSET(zl) = intrev32ifbe(ZIPLIST_HEADER_SIZE);
ZIPLIST_LENGTH(zl) = 0;
zl[bytes-1] = ZIP_END;
return zl;
}

插入entry
- 插入节点分为头插、尾插、和中间任意位置插入,其中头插和尾插只是一种特殊情况
- 头插只是没有前面的entry
- 尾插只是后面没有entry
例1. 插入一个长度为10的字符串“HelloWorld”
1. 首先定位到需要插入的位置,以push为例
unsigned char *ziplistPush(unsigned char *zl, unsigned char *s, unsigned int slen, int where) {
unsigned char *p;
p = (where == ZIPLIST_HEAD) ? ZIPLIST_ENTRY_HEAD(zl) : ZIPLIST_ENTRY_END(zl);
return __ziplistInsert(zl,p,s,slen);
}

2. 计算新插入entry所需的总大小
需要计算prevlen, encoding, datalen
- 计算prevlen
因为p[0] == ZIP_END, 所以这个是插入尾部,计算最后一个entry大小unsigned char *ptail = ZIPLIST_ENTRY_TAIL(zl);
而ptail[0] ==ZIP_END, 所以prevlen默认值为0 - 计算数据长度
- 尝试将数据转为数字,“HelloWorld”不是数字字符串,失败
- 转换失败后,数据长度
req_len = 10 - 计算prevlen需要字节数, prevlen为0, 则需要1字节即可
req_len + 1 = 11 - 计算encoding长度, 10字节在63字节范围内,所以只需6bit就可以表示,所以encoding只需要1字节,
req_len+1=12 - 如果不是尾插,计算当前entry的prevlen字节数和新插入entry时需要的prevlen编码字节数的插值,
nextdiff=0 - 总大小req_len = 1 + 1 + 10 + 0 = 12 字节
3. 记录偏移量
offset = p-zl;
后续重新分配空间后,p指针则会失效,所以需要通过offset重新计算获取p位置

4. 扩展ziplist的空间
unsigned char *ziplistResize(unsigned char *zl, unsigned int len) {
zl = zrealloc(zl,len);
ZIPLIST_BYTES(zl) = intrev32ifbe(len);
zl[len-1] = ZIP_END;
return zl;
}

5. 重新偏移到插入位置
p = zl+offset;

6. 移动后续entry
因为是最后一个entry,所以不需要,只需要更新zltail
ZIPLIST_TAIL_OFFSET(zl) = intrev32ifbe(p-zl);

7. 级联更新后续entry
因为nextdiff为0,所以不需要
8. 插入新的entry
- 因为prevlen只需要1字节,并且前一个entry为空,所以prevlen的值是0
- 字符串长度10,在[0,63]范围,所以encoding只需要1字节,
后6位001010表示长度 - 后续10字节的“HelloWorld”

9. 更新entry个数
ZIPLIST_INCR_LENGTH(zl,1);

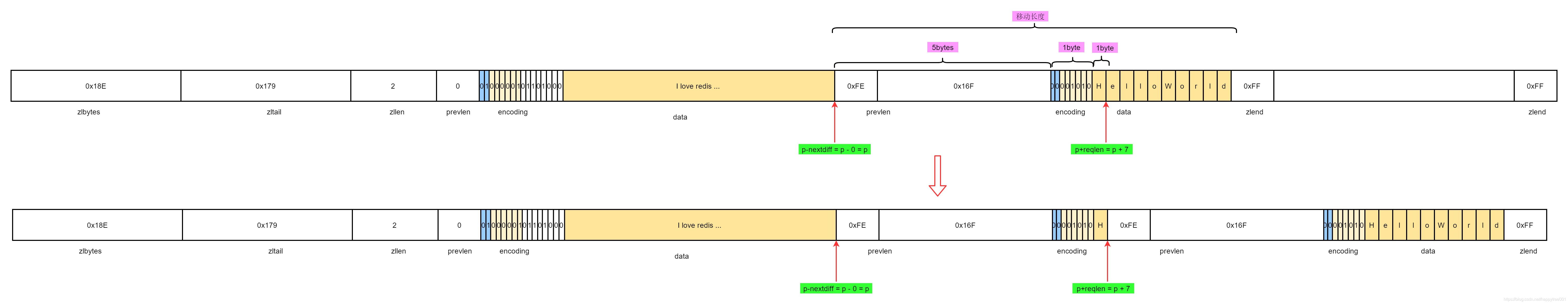
例2. 头插插入长度360字节的字符串“I love redis …”
1. 定位到插入头部位置
p = ZIPLIST_ENTRY_HEAD(zl)

2. 计算新插入的entry需要的总大小
- 根据当前entry计算前一个entry的大小,进而获取新插入的entry需要多少字节prevlen进行表示前一个entry的大小
第一个字节p[0] < 254, 所以prevlensize只有一个字节,然后读取p[0]赋值给prevlen,prevlen = 0
所以上一个entry长度为0,新插入的entry只需要1个字节进行表示,prevlensize = 1 - 计算数据长度,尝试转换为数字,因为长度360长度超过32, 则直接失败, 数据长度直接等于数据长度,
reqlen = slen; reqlen=360
int zipTryEncoding(unsigned char *entry, unsigned int entrylen, long long *v, unsigned char *encoding) {
long long value;
if (entrylen >= 32 || entrylen == 0) return 0;
if (string2ll((char*)entry,entrylen,&value)) {
...
*v = value;
return 1;
}
return 0;
}
- 编码encoding, 360长度的字符, 超过63,所以encoding需要2字节, 其中
14bit 表示长度 - 计算总大小
reqlen = prelensize + encoding + len = 1 + 2 + 360 = 363 - 计算
nextdiff- 当前entry的prevlensize为1字节,新插入的entry总大小为363, 超过了253,所以当前entry的prevlensize需要从1字节扩增至5字节
nextdiff = 4, 所以在扩容时需要多扩容4字节
int zipPrevLenByteDiff(unsigned char *p, unsigned int len) {
unsigned int prevlensize;
ZIP_DECODE_PREVLENSIZE(p, prevlensize);
return zipStorePrevEntryLength(NULL, len) - prevlensize;
}
3. 扩容
- 记录偏移量
- 扩容
- 重新定位
offset = p-zl;
zl = ziplistResize(zl,curlen+reqlen+nextdiff);
p = zl+offset;

4. 移动数据
因为插入位置不是最后一个位置,所以需要将插入位置后的数据往后移动,以腾出空间
/* Subtract one because of the ZIP_END bytes */
memmove(p+reqlen,p-nextdiff,curlen-offset-1+nextdiff);

5. 写入插入entry后的prevlen
移动后,插入entry后,下一个entry的prevlen已经成垃圾数据了,需要重新更新(即使没有改变字节大小,也需要重新更新prevlen)
zipStorePrevEntryLength(p+reqlen,reqlen);

新插入的节点总长367字节,超过253, 所以prevlen总共5字节,第一个字节254(0xFE), 后续4字节表示长度367(0x16F)
6. 更新zltail
/* Update offset for tail */
ZIPLIST_TAIL_OFFSET(zl) =
intrev32ifbe(intrev32ifbe(ZIPLIST_TAIL_OFFSET(zl))+reqlen);
/* When the tail contains more than one entry, we need to take
* "nextdiff" in account as well. Otherwise, a change in the
* size of prevlen doesn't have an effect on the *tail* offset. */
zipEntry(p+reqlen, &tail);
if (p[reqlen+tail.headersize+tail.len] != ZIP_END) {
ZIPLIST_TAIL_OFFSET(zl) =
intrev32ifbe(intrev32ifbe(ZIPLIST_TAIL_OFFSET(zl))+nextdiff);
}

当前例子中后续只有一个entry,所以不需要增加nextdiff进行调整
7. 级联更新
if (nextdiff != 0) {
offset = p-zl;
zl = __ziplistCascadeUpdate(zl,p+reqlen);
p = zl+offset;
}
unsigned char *__ziplistCascadeUpdate(unsigned char *zl, unsigned char *p) {
size_t curlen = intrev32ifbe(ZIPLIST_BYTES(zl)), rawlen, rawlensize;
size_t offset, noffset, extra;
unsigned char *np;
zlentry cur, next;
while (p[0] != ZIP_END) {
zipEntry(p, &cur);
rawlen = cur.headersize + cur.len;
rawlensize = zipStorePrevEntryLength(NULL,rawlen);
/* Abort if there is no next entry. */
if (p[rawlen] == ZIP_END) break;
zipEntry(p+rawlen, &next);
/* Abort when "prevlen" has not changed. */
if (next.prevrawlen == rawlen) break;
if (next.prevrawlensize < rawlensize) {
/* The "prevlen" field of "next" needs more bytes to hold
* the raw length of "cur". */
offset = p-zl;
extra = rawlensize-next.prevrawlensize;
zl = ziplistResize(zl,curlen+extra);
p = zl+offset;
/* Current pointer and offset for next element. */
np = p+rawlen;
noffset = np-zl;
/* Update tail offset when next element is not the tail element. */
if ((zl+intrev32ifbe(ZIPLIST_TAIL_OFFSET(zl))) != np) {
ZIPLIST_TAIL_OFFSET(zl) =
intrev32ifbe(intrev32ifbe(ZIPLIST_TAIL_OFFSET(zl))+extra);
}
/* Move the tail to the back. */
memmove(np+rawlensize,
np+next.prevrawlensize,
curlen-noffset-next.prevrawlensize-1);
zipStorePrevEntryLength(np,rawlen);
/* Advance the cursor */
p += rawlen;
curlen += extra;
} else {
if (next.prevrawlensize > rawlensize) {
/* This would result in shrinking, which we want to avoid.
* So, set "rawlen" in the available bytes. */
zipStorePrevEntryLengthLarge(p+rawlen,rawlen);
} else {
zipStorePrevEntryLength(p+rawlen,rawlen);
}
/* Stop here, as the raw length of "next" has not changed. */
break;
}
}
return zl;
}
本例子中刚好p+reqlen就是最后一个entry,所以进入更新逻辑后,if (p[rawlen] == ZIP_END) break;成立,更新结束
8.插入新entry
/* Write the entry */
p += zipStorePrevEntryLength(p,prevlen);
p += zipStoreEntryEncoding(p,encoding,slen);
if (ZIP_IS_STR(encoding)) {
memcpy(p,s,slen);
} else {
zipSaveInteger(p,value,encoding);
}

本例子中是字符串,所以使用memcpy
9. 更新entry个数
ZIPLIST_INCR_LENGTH(zl,1);

例3. 在第一个entry后插入len=3 的“123”
1. 定位插入位置

2. 计算插入entry需要的总大小
prevlen: 前一个entry总长度0x16F, prevlen需要5字节编码
encoding: 可以转换为整数, 123, 在255范围内,所以只需要编码只需1字节,sizeof(encoding)=1 并且 reqlen=1
int zipTryEncoding(unsigned char *entry, unsigned int entrylen, long long *v, unsigned char *encoding) {
long long value;
if (entrylen >= 32 || entrylen == 0) return 0;
if (string2ll((char*)entry,entrylen,&value)) {
/* Great, the string can be encoded. Check what's the smallest
* of our encoding types that can hold this value. */
if (value >= 0 && value <= 12) {
*encoding = ZIP_INT_IMM_MIN+value;
} else if (value >= INT8_MIN && value <= INT8_MAX) {
*encoding = ZIP_INT_8B;
} else if (value >= INT16_MIN && value <= INT16_MAX) {
*encoding = ZIP_INT_16B;
} else if (value >= INT24_MIN && value <= INT24_MAX) {
*encoding = ZIP_INT_24B;
} else if (value >= INT32_MIN && value <= INT32_MAX) {
*encoding = ZIP_INT_32B;
} else {
*encoding = ZIP_INT_64B;
}
*v = value;
return 1;
}
return 0;
}
datasize: 编码ZIP_INT_8B, 数据需要一个字节
unsigned int zipIntSize(unsigned char encoding) {
switch(encoding) {
case ZIP_INT_8B: return 1;
case ZIP_INT_16B: return 2;
case ZIP_INT_24B: return 3;
case ZIP_INT_32B: return 4;
case ZIP_INT_64B: return 8;
}
if (encoding >= ZIP_INT_IMM_MIN && encoding <= ZIP_INT_IMM_MAX)
return 0; /* 4 bit immediate */
panic("Invalid integer encoding 0x%02X", encoding);
return 0;
}
总大小 prevsize + encoding + datasize = 5 + 1 + 1 = 7
nextdiff:
nextdiff = (p[0] != ZIP_END) ? zipPrevLenByteDiff(p,reqlen) : 0;
if (nextdiff == -4 && reqlen < 4) {
nextdiff = 0;
forcelarge = 1;
}
这里nextdiff=-4, 但是本身数据长度转换后只有1,小于4,所以不需要重新缩小下一个节点的prevlensize,强制使用4字节表示小于254字节长度,最终nextdiff=0,forcelarge=1
3. 重新分配空间
realloc分配空间,并且设置zlend以及zlbytes

4. 移动数据

5. 更新下一个entry
if (forcelarge)
zipStorePrevEntryLengthLarge(p+reqlen,reqlen);
int zipStorePrevEntryLengthLarge(unsigned char *p, unsigned int len) {
if (p != NULL) {
p[0] = ZIP_BIG_PREVLEN;
memcpy(p+1,&len,sizeof(len));
memrev32ifbe(p+1);
}
return 1+sizeof(len);
}
本例中需要强制设置长度,不用收缩长度

6. 更新zltail
0x179 + 0x07 = 0x180

7. 级联更新
刚好本例子中下一个entry是最后一个entry,不需要后续的级联更新了
8. 写入entry

9. 更新entry个数

删除entry
unsigned char *__ziplistDelete(unsigned char *zl, unsigned char *p, unsigned int num) {
unsigned int i, totlen, deleted = 0;
size_t offset;
int nextdiff = 0;
zlentry first, tail;
zipEntry(p, &first);
for (i = 0; p[0] != ZIP_END && i < num; i++) {
p += zipRawEntryLength(p);
deleted++;
}
totlen = p-first.p; /* Bytes taken by the element(s) to delete. */
if (totlen > 0) {
if (p[0] != ZIP_END) {
/* Storing `prevrawlen` in this entry may increase or decrease the
* number of bytes required compare to the current `prevrawlen`.
* There always is room to store this, because it was previously
* stored by an entry that is now being deleted. */
nextdiff = zipPrevLenByteDiff(p,first.prevrawlen);
/* Note that there is always space when p jumps backward: if
* the new previous entry is large, one of the deleted elements
* had a 5 bytes prevlen header, so there is for sure at least
* 5 bytes free and we need just 4. */
p -= nextdiff;
zipStorePrevEntryLength(p,first.prevrawlen);
/* Update offset for tail */
ZIPLIST_TAIL_OFFSET(zl) =
intrev32ifbe(intrev32ifbe(ZIPLIST_TAIL_OFFSET(zl))-totlen);
/* When the tail contains more than one entry, we need to take
* "nextdiff" in account as well. Otherwise, a change in the
* size of prevlen doesn't have an effect on the *tail* offset. */
zipEntry(p, &tail);
if (p[tail.headersize+tail.len] != ZIP_END) {
ZIPLIST_TAIL_OFFSET(zl) =
intrev32ifbe(intrev32ifbe(ZIPLIST_TAIL_OFFSET(zl))+nextdiff);
}
/* Move tail to the front of the ziplist */
memmove(first.p,p,
intrev32ifbe(ZIPLIST_BYTES(zl))-(p-zl)-1);
} else {
/* The entire tail was deleted. No need to move memory. */
ZIPLIST_TAIL_OFFSET(zl) =
intrev32ifbe((first.p-zl)-first.prevrawlen);
}
/* Resize and update length */
offset = first.p-zl;
zl = ziplistResize(zl, intrev32ifbe(ZIPLIST_BYTES(zl))-totlen+nextdiff);
ZIPLIST_INCR_LENGTH(zl,-deleted);
p = zl+offset;
/* When nextdiff != 0, the raw length of the next entry has changed, so
* we need to cascade the update throughout the ziplist */
if (nextdiff != 0)
zl = __ziplistCascadeUpdate(zl,p);
}
return zl;
}
例1. 从头开始删除2个entry
1. 定位到删除位置
unsigned char *ziplistDeleteRange(unsigned char *zl, int index, unsigned int num) {
unsigned char *p = ziplistIndex(zl,index);
return (p == NULL) ? zl : __ziplistDelete(zl,p,num);
}
unsigned char *ziplistIndex(unsigned char *zl, int index) {
unsigned char *p;
unsigned int prevlensize, prevlen = 0;
if (index < 0) {
index = (-index)-1;
p = ZIPLIST_ENTRY_TAIL(zl);
if (p[0] != ZIP_END) {
ZIP_DECODE_PREVLEN(p, prevlensize, prevlen);
while (prevlen > 0 && index--) {
p -= prevlen;
ZIP_DECODE_PREVLEN(p, prevlensize, prevlen);
}
}
} else {
p = ZIPLIST_ENTRY_HEAD(zl);
while (p[0] != ZIP_END && index--) {
p += zipRawEntryLength(p);
}
}
return (p[0] == ZIP_END || index > 0) ? NULL : p;
}

2. 计算删除num个entry后的位置
zipEntry(p, &first);
for (i = 0; p[0] != ZIP_END && i < num; i++) {
p += zipRawEntryLength(p);
deleted++;
}
totlen = p-first.p; /* Bytes taken by the element(s) to delete. */

3. 计算nextdiff
nextdiff = zipPrevLenByteDiff(p,first.prevrawlen);
本例中first是第一个entry, 所以first.prevrwalen=0,p的prevlen有5字节, 1 - 5 = -4
4. 跳过nextdiff
p -= nextdiff;

5. 更新下一个entry的prevlen
zipStorePrevEntryLength(p,first.prevrawlen);

6. 更新zltail
/* Update offset for tail */
ZIPLIST_TAIL_OFFSET(zl) =
intrev32ifbe(intrev32ifbe(ZIPLIST_TAIL_OFFSET(zl))-totlen);
zipEntry(p, &tail);
if (p[tail.headersize+tail.len] != ZIP_END) {
ZIPLIST_TAIL_OFFSET(zl) =
intrev32ifbe(intrev32ifbe(ZIPLIST_TAIL_OFFSET(zl))+nextdiff);
}

7. 移动数据
memmove(first.p,p,
intrev32ifbe(ZIPLIST_BYTES(zl))-(p-zl)-1);

8.重新分配空间
/* Resize and update length */
offset = first.p-zl;
zl = ziplistResize(zl, intrev32ifbe(ZIPLIST_BYTES(zl))-totlen+nextdiff);

9. 更新entry长度
ZIPLIST_INCR_LENGTH(zl,-deleted);

10. 级联更新后续entry
p = zl+offset;
/* When nextdiff != 0, the raw length of the next entry has changed, so
* we need to cascade the update throughout the ziplist */
if (nextdiff != 0)
zl = __ziplistCascadeUpdate(zl,p);
刚好本例中是最后一个entry,所以这里不需要后续的更新
查找entry
- 遍历整个ziplist
- 根据当前entry编码(字符串,数值)进行比较
- 如果找到则返回当前entry指针
- 最终都没有找到,则返回NULL
unsigned char *ziplistFind(unsigned char *p, unsigned char *vstr, unsigned int vlen, unsigned int skip) {
int skipcnt = 0;
unsigned char vencoding = 0;
long long vll = 0;
while (p[0] != ZIP_END) {
unsigned int prevlensize, encoding, lensize, len;
unsigned char *q;
ZIP_DECODE_PREVLENSIZE(p, prevlensize);
ZIP_DECODE_LENGTH(p + prevlensize, encoding, lensize, len);
q = p + prevlensize + lensize;
if (skipcnt == 0) {
/* Compare current entry with specified entry */
if (ZIP_IS_STR(encoding)) {
if (len == vlen && memcmp(q, vstr, vlen) == 0) {
return p;
}
} else {
/* Find out if the searched field can be encoded. Note that
* we do it only the first time, once done vencoding is set
* to non-zero and vll is set to the integer value. */
if (vencoding == 0) {
if (!zipTryEncoding(vstr, vlen, &vll, &vencoding)) {
/* If the entry can't be encoded we set it to
* UCHAR_MAX so that we don't retry again the next
* time. */
vencoding = UCHAR_MAX;
}
/* Must be non-zero by now */
assert(vencoding);
}
/* Compare current entry with specified entry, do it only
* if vencoding != UCHAR_MAX because if there is no encoding
* possible for the field it can't be a valid integer. */
if (vencoding != UCHAR_MAX) {
long long ll = zipLoadInteger(q, encoding);
if (ll == vll) {
return p;
}
}
}
/* Reset skip count */
skipcnt = skip;
} else {
/* Skip entry */
skipcnt--;
}
/* Move to next entry */
p = q + len;
}
return NULL;
}
使用场景
- hash数据很稀释时,可以将key-value连续存在ziplist中,存储小,查询也很快
- 有序集合数据量小时, 小对象紧凑存储
hash小对象使用ziplist存储
$ ./redis-cli
127.0.0.1:6379> hset student name zhangsan
(integer) 1
127.0.0.1:6379> hset student age 18
(integer) 1
127.0.0.1:6379> object encoding student
"ziplist"
127.0.0.1:6379>
有序集合小对象使用ziplist存储
$ ./redis-cli
127.0.0.1:6379> zadd hello 1 a
(integer) 1
127.0.0.1:6379> zadd hello 2 bb
(integer) 1
127.0.0.1:6379> object encoding hello
"ziplist"
127.0.0.1:6379>
本文深入探讨了Redis中ziplist的数据结构,包括其编码方式、内存优化、操作效率以及在不同场景下的优缺点。ziplist作为紧凑的内存存储结构,适用于存储小对象,如哈希和有序集合中的键值对。文章详细解释了ziplist的内部结构,如header、entry和zlend的组成,以及如何进行插入、删除和查找操作。同时,还展示了不同操作的代码实现,例如ziplistPush和ziplistDeleteRange。ziplist通过减少内存开销和提高访问速度,提升了Redis在小数据量情况下的性能表现。

755

被折叠的 条评论
为什么被折叠?



