1 . 分布式锁-redission功能介绍
基于setnx实现的分布式锁存在下面的问题:
重入问题:重入问题是指 获得锁的线程可以再次进入到相同的锁的代码块中,可重入锁的意义在于防止死锁,比如HashTable这样的代码中,他的方法都是使用synchronized修饰的,假如他在一个方法内,调用另一个方法,那么此时如果是不可重入的,不就死锁了吗?所以可重入锁他的主要意义是防止死锁,我们的synchronized和Lock锁都是可重入的。
不可重试:是指目前的分布式只能尝试一次,我们认为合理的情况是:当线程在获得锁失败后,他应该能再次尝试获得锁。
超时释放:我们在加锁时增加了过期时间,这样的我们可以防止死锁,但是如果卡顿的时间超长,虽然我们采用了lua表达式防止删锁的时候,误删别人的锁,但是毕竟没有锁住,有安全隐患
主从一致性: 如果Redis提供了主从集群,当我们向集群写数据时,主机需要异步的将数据同步给从机,而万一在同步过去之前,主机宕机了,就会出现死锁问题。

那么什么是Redission呢
Redisson是一个在Redis的基础上实现的Java驻内存数据网格(In-Memory Data Grid)。它不仅提供了一系列的分布式的Java常用对象,还提供了许多分布式服务,其中就包含了各种分布式锁的实现。
Redission提供了分布式锁的多种多样的功能


2 . Redisson快速入门
1 . 引入依赖
<dependency>
<groupId>org.redisson</groupId>
<artifactId>redisson</artifactId>
<version>3.13.6</version>
</dependency>
2 . 配置Redisson客户端
@Configuration
public class RedissonConfig {
@Bean
public RedissonClient redissonClient(){
// 配置
Config config = new Config();
config.useSingleServer().setAddress("redis://192.168.150.101:6379")
.setPassword("123321");
// 创建RedissonClient对象
return Redisson.create(config);
}
}
3 . 使用Redisson的分布式锁
@Resource
private RedissionClient redissonClient;
@Test
void testRedisson() throws Exception{
//获取锁(可重入),指定锁的名称
RLock lock = redissonClient.getLock("anyLock");
//尝试获取锁,参数分别是:获取锁的最大等待时间(期间会重试),锁自动释放时间,时间单位
boolean isLock = lock.tryLock(1,10,TimeUnit.SECONDS);
//判断获取锁成功
if(isLock){
try{
System.out.println("执行业务");
}finally{
//释放锁
lock.unlock();
}
}
}

tryLock方法介绍 :
- tryLock():它会使用默认的超时时间和等待机制。具体的超时时间是由 Redisson 配置文件或者自定义配置决定的。
- tryLock(long time, TimeUnit unit):它会在指定的时间内尝试获取锁(等待time后重试),如果获取成功则返回 true,表示获取到了锁;如果在指定时间内(Redisson内部默认指定的)未能获取到锁,则返回 false。
- tryLock(long waitTime, long leaseTime, TimeUnit unit):指定等待时间为watiTime,如果超过 leaseTime 后还没有获取锁就直接返回失败;
用postman进行测试:

3 . 分布式锁-redission可重入锁原理
在Lock锁中,他是借助于底层的一个voaltile的一个state变量来记录重入的状态的,比如当前没有人持有这把锁,那么state=0,假如有人持有这把锁,那么state=1,如果持有这把锁的人再次持有这把锁,那么state就会+1 ,如果是对于synchronized而言,他在c语言代码中会有一个count,原理和state类似,也是重入一次就加一,释放一次就-1 ,直到减少成0 时,表示当前这把锁没有被人持有。
在redission中,我们的也支持支持可重入锁 :
redisson可重入锁原理 :

按照个人理解 :
- 对于每次进入锁,val+1,每次释放锁val-1,如果val==0,那么标识当前处于方法最外层 ;
详见 : 19.分布式锁-Redisson的可重入锁原理_哔哩哔哩_bilibili
源码脚本 :

redisson可重入机制测试 :
package com.hmdp;
import lombok.extern.slf4j.Slf4j;
import org.junit.jupiter.api.Test;
import org.redisson.api.RLock;
import org.redisson.api.RedissonClient;
import org.springframework.boot.test.context.SpringBootTest;
import javax.annotation.Resource;
@SpringBootTest
@Slf4j
public class RedissonTest {
@Resource
private RedissonClient redissonClient;
private RLock lock;
/**
* 方法1获取一次锁
*/
@Test
void method1() {
boolean isLock = false;
// 创建锁对象
lock = redissonClient.getLock("lock");
try {
isLock = lock.tryLock();
if (!isLock) {
log.error("获取锁失败,1");
return;
}
log.info("获取锁成功,1");
method2();
} finally {
if (isLock) {
log.info("释放锁,1");
lock.unlock();
}
}
}
/**
* 方法二再获取一次锁
*/
void method2() {
boolean isLock = false;
try {
isLock = lock.tryLock();
if (!isLock) {
log.error("获取锁失败, 2");
return;
}
log.info("获取锁成功,2");
} finally {
if (isLock) {
log.info("释放锁,2");
lock.unlock();
}
}
}
}


核心 :
用一个哈希结构来存线程和获取锁的次数 ;
4 . 分布式锁-redission锁重试和WatchDog机制
不可重试问题 : 获取锁一次就返回false , 没有重试机制 ;
源码跟踪理解 : 20.分布式锁-Redisson的锁重试和WatchDog机制_哔哩哔哩_bilibili
首先查看tryLock函数的参数列表 :

- 第一个参数waitTime是获取锁的最大等待时长,如果加上这个参数 , 不会如果获取失败就直接返回false,会在等待时间内进行获取锁的多次尝试 ,直到等待时间结束还没有获取锁成功 ,才会返回false,加了这个参数就变成了一个可重试的锁了;
- 第二个参数leaseTime是锁自动失效,释放的时间;
- 最后一个是时间的单位;

这里设置等待时间为1秒钟 ,超过一秒未成功直接返回false;
然后来追踪源码 (ctrl + alt + 左键):

进来之后 (leaseTime没传,自动赋成-1):

then :

1 . 将时间转换成毫秒;
2 . 获取当前时间
3 . 获取线程id;
4 . 尝试获取锁;
then :

then :

1 . 首先判断释放时间是否是-1,如果传了的话,那么就不是-1,那么就会根据你传的leaseTime去执行;
2 . 反之会用getLockWatchdogTimeout()(看门狗)方法来设置你的超时时间
点进去可以看到getLockWatchDogTimeOut的超时时间是30s:
然后再进来的话,就可以发现一段 包含Lua脚本的代码 :

如果获取锁成功,返回nil,获取锁失败,返回剩余有效期 ;
然后哦回到这里 :

返回到最初的地方 :

1 . 如果ttl==null表示获取锁成功 , 直接返回true ;
2 . 否则 , 用当前时间减去之前的时间得到获取锁消耗的时间 ;然后用time(=waitTime)来减去这个消耗的时间,如果waitTime还小于消耗的时间,那么直接返回false即可 ;
3 . 如果等待时间还有剩余,那么就继续获取当前时间,但是现在还不能够直接获取 , 直接获取的话,可能另一线程还在处理 , 获取失败之后立即重新获取大概率还是失败,那么就只会增加cpu的负担,那么这里用subscribe()函数来订阅脚本里面的通知 :

4 . 这是一个Future方法 , 如果在waitTime时间内还是收不到通知,那么先释放这个订阅,然后再返回false;

5 . 如果能够得到消息,就重复执行上面获取锁的代码 :


然后再跟踪到尝试获取锁的方法 :

获取锁成功之后 , 如果剩余有效期==null : 那么就要解决有效期的问题 :

then :

这个如果是重入锁的话,那么putIfAbsent就会保证同一个锁拿到的永远都是同一个值 ;
不管新的还是旧的,都会加入到map中,新的还会多执行一个renewExpiration操作 ;

renewExpiration :
这是一个延时任务 : 等待leaseTime的1/3后再来执行这个任务 ;


然后执行一个带脚本的方法 , 来更新有效期:

最后会递归调用自己 , 那么锁的有效期就会无线重置 :

只有当锁释放的时候,才会取消跟新任务 :

那么怎么取消的呢?

直接从map中获取任务 , 如果timeout!=null,那么取消任务 ;
总结 :

获取锁 :
-
首先尝试获取锁 , 获取有效期ttl;
-
判断ttl是否为null:
-
如果为null,那么代表获取锁成功,再判断leaseTime是否是-1,如果不是-1,那么也就是自己设置了一个leaseTime,也就不会去设置看门狗过期时间 ,直接返回true并结束 ;如果为-1,才会去开启watchDog,不停更新有效期,然后返回true ;
-
如果不为null,那么表示获取锁失败,先判断当前等待时间是否大于0,小于0的话,直接返回false , 大于0的话,那么订阅并且等待释放锁的信号,再次判断等待时间是否超时,是的话就返回false,不是的话,那么再次回到尝试获取锁的步骤;
-
释放锁 :
-
先尝试释放锁 , 入宫成功 , 先发送释放锁得的消息 , 前面的订阅任务会收到该消息 , 然后取消watchDog,最后结束
-
如果失败,那么记录异常,并且直接结束 ;

5 . 分布式锁-redission锁的MutiLock原理
为了提高redis的可用性,我们会搭建集群或者主从,现在以主从为例 :
主节点处理发来的写操作, 从结点处理一些读的操作 ;
此时我们去写命令,写在主机上, 主机会将数据同步给从机,但是假设在主机还没有来得及把数据写入到从机去的时候,此时主机宕机,哨兵会发现主机宕机,并且选举一个slave变成master,而此时新的master中实际上并没有锁信息,此时锁信息就已经丢掉了。

为了解决这个问题,redission提出来了MutiLock锁,使用这把锁咱们就不使用主从了,每个节点的地位都是一样的, 这把锁加锁的逻辑需要写入到每一个主丛节点上,只有所有的服务器都写入成功,此时才是加锁成功,假设现在某个节点挂了,那么他去获得锁的时候,只要有一个节点拿不到,都不能算是加锁成功,就保证了加锁的可靠性。

测试 :
先将另外两个结点配置进来 :

测试类 :

代码逻辑都一样,其它的不用改 ;
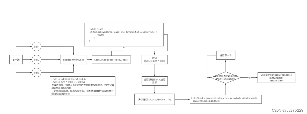
那么MutiLock 加锁原理是什么呢?笔者画了一幅图来说明
当我们去设置了多个锁时,redission会将多个锁添加到一个集合中,然后用while循环去不停去尝试拿锁,但是会有一个总共的加锁时间,这个时间是用需要加锁的个数 * 1500ms ,假设有3个锁,那么时间就是4500ms,假设在这4500ms内,所有的锁都加锁成功, 那么此时才算是加锁成功,如果在4500ms有线程加锁失败,则会再次去进行重试.
总结 :



8527

被折叠的 条评论
为什么被折叠?



