FOC电流环PI参数自整定Simulink仿真模型
该模型特点:
1.\\t使用电机模型传感器输出的角度和速度进行有感FOC控制,可以说是FOC控制的最小系统。
2.\\t可以在该最小系统上升级控制算法,使用无传感器控制。
3.\\t模型采用标幺值系统,可以在M文件中根据电机实际参数自定义调整。
4.\\t电机模块采用离散式步长仿真,与实际结果较为接近。
5.\\t所有模块都做到了模块化,各个模块分区清楚,结构清晰。
6.\\t所有电机和控制参数均在m文件中体现,随用随改。
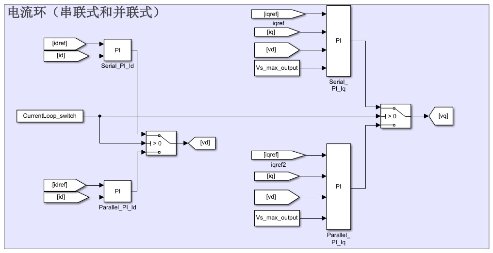
7.\\t电流环PI参数均实现自动整定,分串联式和并联式两种。
8.\\t施加负载Torque随转速平方次增加,模拟风机类负载特点。
9.\\t包括 dq 轴电流设定值产生模块,控制方式自适应内嵌式电机(MTPA)和表贴式电机(Id =0)。
10.\\t包括速度环整定的模块。
ID:72199688884577053
旋转的世界




FOC电流环PI参数自整定Simulink仿真模型
引言:
在现代电机控制系统中,矢量控制技术是一种被广泛应用的控制方案。矢量控制技术通过对电机的电流和转子磁场进行精确控制,可以使电机具有更高的效率和更好的性能。其中,FOC(Field-Oriented Control)控制是一种常用的矢量控制技术,其核心思想是将电机的磁场分解为直轴和交轴两个分量,从而实现对电机的精确控制。
本文将介绍一种FOC电流环PI参数自整定Simulink仿真模型。该模型具有以下特点:
-
使用电机模型传感器输出的角度和速度进行有感FOC控制,可以说是FOC控制的最小系统。通过该系统,可以对FOC控制算法进行初步验证和研究。
-
可以在该最小系统上升级控制算法,使用无传感器控制。无传感器控制可以进一步提高系统的稳定性和鲁棒性。
-
模型采用标幺值系统,可以在M文件中根据电机实际参数自定义调整。这种方式可以使模型更加贴合实际电机的参数,提高仿真结果的准确性。
-
电机模块采用离散式步长仿真,与实际结果较为接近。离散式步长仿真可以更好地模拟电机的实际运行情况,提供更真实的仿真结果。
-
所有模块都做到了模块化,各个模块分区清楚,结构清晰。模块化设计可以使系统更易于理解和维护,提高开发效率。
-
所有电机和控制参数均在m文件中体现,随用随改。将电机和控制参数集中在一个文件中,可以方便地进行参数调整,提高调试和优化的效率。
-
电流环PI参数均实现自动整定,分串联式和并联式两种。自动整定功能可以大大减少调试过程中的人工干预,提高系统的自适应能力。
-
施加负载Torque随转速平方次增加,模拟风机类负载特点。这种模拟方式可以更好地反映实际应用场景中的负载特性,提高系统仿真的准确性。
-
包括dq轴电流设定值产生模块,控制方式自适应内嵌式电机(MTPA)和表贴式电机(Id =0)。通过不同的控制方式,可以有效应对不同的电机运行工况,提高系统的适应性和灵活性。
-
包括速度环整定的模块。速度环整定是FOC控制中重要的一步,通过合理设置速度环参数,可以实现对电机速度的精确控制,提高系统的稳定性和响应速度。
结论:
本文介绍了一种FOC电流环PI参数自整定Simulink仿真模型,该模型具有多种特点,使其成为一种非常实用的工具。通过该模型,可以对FOC控制算法进行初步验证和研究,为实际电机控制系统的设计和优化提供参考。同时,模型的模块化设计和参数灵活调整,使得它具备良好的可扩展性和适应性。综上所述,该模型是一种值得使用和研究的技术工具。
【相关代码 程序地址】: http://nodep.cn/688884577053.html
本文介绍了一种基于Simulink的FOC电流环PI参数自整定模型,利用电机传感器数据实现有感控制,支持无传感器控制升级,并允许用户根据实际参数调整。模型模块化且参数灵活,适用于MTPA和表贴式电机,适合电机控制系统的验证和优化。
1122

被折叠的 条评论
为什么被折叠?



