
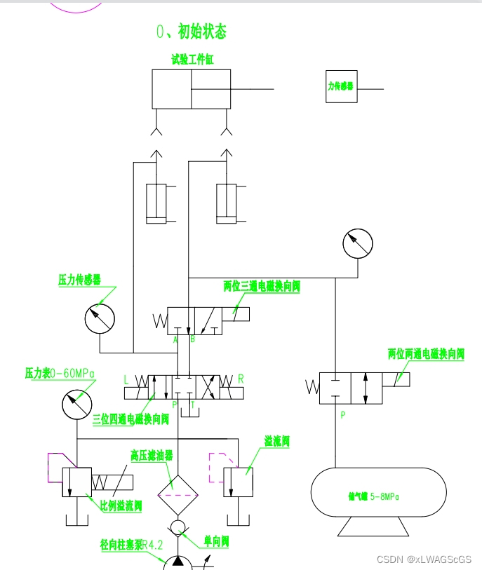
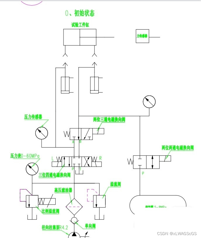
三菱FX3U三轴标准程序,包含轴点动,回零,相对与绝对定位
通过合理地利用三菱FX3U三轴标准程序的功能,我们可以提高系统的稳定性、安全性和生产效率。三菱FX3U三轴标准程序,包含轴点动,回零,相对与绝对定位, 整个项目的模块都有:主控程序,复位程序,手动,生产计数,只要弄明白这个程序,就可以非常了解整个项目的程序如何去编写,从哪里开始下手,可提供程序问题解答,程序流程清晰明了;通过与机器人I/O通讯模块的配合,我们可以实现与外部设备的数据交互,例如传感器、执行器等。复位程序的编写需要考虑到不同轴之间的相互关系,以及如何保证系统在复位过程中的稳定性和安全性。












