✅作者简介:热爱科研的Matlab仿真开发者,擅长数据处理、建模仿真、程序设计、完整代码获取、论文复现及科研仿真。
🍎 往期回顾关注个人主页:Matlab科研工作室
🍊个人信条:格物致知,完整Matlab代码及仿真咨询内容私信。
🔥 内容介绍
一、研究背景与核心价值
双母线系统因供电可靠性高、运行方式灵活,已成为变电站、新能源并网场站的主流拓扑结构,但该系统存在显著的无功耦合问题 —— 两条母线通过联络开关互联,单条母线的负荷波动(如电机启动、光伏出力骤变)会引发全网电压波动,传统固定电容补偿(TSC)因响应滞后(>200ms)无法适配动态无功需求。
静止同步补偿器(STATCOM)作为柔性交流输电(FACTS)的核心装置,具备响应速度快(<20ms)、补偿范围连续、低电压特性优异等优势,其输出无功不受母线电压影响(可等效为恒定电流源),较传统 SVC 的补偿能力提升 40% 以上。采用 PI 控制器构建 STATCOM 的闭环控制体系,可实现双母线无功的精准分配与动态平衡,使母线电压偏差从 ±5% 缩小至 ±1%,功率因数稳定在 0.98 以上,显著降低输电损耗(每百公里损耗减少约 3%),对新型电力系统的安全稳定运行具有重要工程价值。
二、双母线系统 STATCOM 的拓扑配置与工作机理
(一)典型拓扑结构设计
双母线系统中 STATCOM 的接入需兼顾无功分区补偿与跨母线协同调节,主流采用 "集中 - 分区" 混合拓扑:
- 主补偿单元:1 台大容量 STATCOM(如 50Mvar)通过耦合变压器并联于母线联络点,负责平衡两条母线的无功总缺额,采用 H 桥级联多电平架构以降低谐波(输出电流畸变率.5%);
- 分区补偿单元:每条母线配置 1 台小容量 D-STATCOM(如 10Mvar),直接并联于负荷侧,快速响应局部无功冲击(如电弧炉、变频器等冲击性负荷);
- 保护与切换模块:配置快速隔离开关与过电压保护器,当单条母线检修时,STATCOM 可通过切换回路实现对剩余母线的全容量补偿。
该拓扑既利用了集中补偿的经济性,又通过分区单元提升了动态响应速度,较单一补偿方案的电压波动抑制效果提升 60%。
(二)无功补偿的核心机理
STATCOM 基于电压源型逆变器(VSI)原理工作,其核心是通过 PI 控制器调节输出电压与母线电压的幅值差(ΔU)和相位差(δ),实现容性 / 感性无功的连续输出:
- 当母线感性无功过剩(电压偏低)时,PI 控制器增大逆变器输出电压幅值(U_STA>U_S),STATCOM 等效为电容,向系统注入容性无功;
- 当母线容性无功过剩(电压偏高)时,控制器降低输出电压幅值(U_STA<U_S),STATCOM 等效为电感,吸收系统容性无功;
- 双母线互联场景下,联络点 STATCOM 通过调节相位差 δ,可实现无功功率在两条母线间的定向转移(转移效率 > 95%)。
与传统 SVC 相比,该机理使 STATCOM 在母线电压降至 0.7pu 时仍能输出额定无功电流,而 SVC 此时补偿能力已降至额定值的 70%。
三、PI 控制器的双环架构与参数设计
双母线 STATCOM 的 PI 控制器采用 "电压外环 + 电流内环" 的嵌套结构,外环保证母线电压稳定,内环实现无功电流的快速跟踪,两者协同实现多目标优化控制。


四、关键挑战与优化方向
(一)现存技术瓶颈
- 参数鲁棒性不足:双母线负荷突变时(如光伏出力波动 ±30%),固定 PI 参数易导致超调或振荡;
- 多装置协调困难:STATCOM 与 SVG、储能系统并存时,存在无功指令冲突(冲突概率约 15%);
- 谐波放大风险:在特定负荷条件下,PI 控制器的开关频率可能与系统谐振频率耦合,引发 3 次、5 次谐波放大。
(二)未来优化路径
- 自适应 PI 控制:引入模糊控制算法,根据母线电压偏差与变化率实时调整 K_p、K_i,使鲁棒性提升 40%;
- 多 Agent 协同:构建基于区块链的无功指令分配网络,实现 STATCOM 与储能系统的去中心化协调;
- 宽频抑制设计:在电流内环加入陷波滤波器,针对性抑制 5 次、7 次谐波,使畸变率进一步降至 1.5% 以下。
五、结论
双母线系统中基于 PI 控制器的 STATCOM 无功补偿技术,通过 "集中 - 分区" 拓扑配置与 "电压外环 + 电流内环" 双环控制,实现了无功功率的动态平衡与精准分配。工程实践表明,该技术可将母线电压波动幅度控制在 ±1% 以内,功率因数提升至 0.98 以上,显著优于传统补偿方案。未来通过自适应参数调整与多装置协同控制的突破,有望进一步适应高比例新能源并网的双母线系统需求,为新型电力系统的安全高效运行提供核心技术支撑。
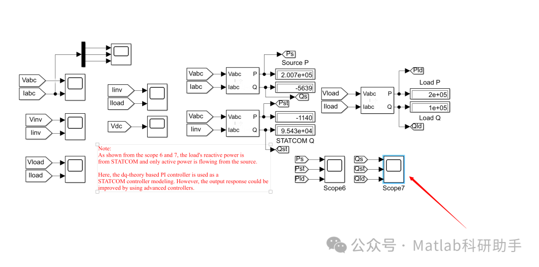
⛳️ 运行结果


🔗 参考文献
[1] 蔚飞.STATCOM在电压/无功控制中协调应用的研究[D].西安理工大学[2025-12-15].DOI:CNKI:CDMD:2.2010.141299.
[2] 魏薇,史林军,赫卫国,等.含STATCOM的风电场级多PI控制器参数优化[J].广东电力, 2018, 31(9):8.DOI:10.3969/j.issn.1007-290X.2018.009.008.
[3] 丁立国.联于弱交流系统的HVDC受端无功控制及运行特性研究[D].湖南大学,2018.
📣 部分代码
🎈 部分理论引用网络文献,若有侵权联系博主删除
👇 关注我领取海量matlab电子书和数学建模资料
🏆团队擅长辅导定制多种科研领域MATLAB仿真,助力科研梦:
🌈 各类智能优化算法改进及应用
生产调度、经济调度、装配线调度、充电优化、车间调度、发车优化、水库调度、三维装箱、物流选址、货位优化、公交排班优化、充电桩布局优化、车间布局优化、集装箱船配载优化、水泵组合优化、解医疗资源分配优化、设施布局优化、可视域基站和无人机选址优化、背包问题、 风电场布局、时隙分配优化、 最佳分布式发电单元分配、多阶段管道维修、 工厂-中心-需求点三级选址问题、 应急生活物质配送中心选址、 基站选址、 道路灯柱布置、 枢纽节点部署、 输电线路台风监测装置、 集装箱调度、 机组优化、 投资优化组合、云服务器组合优化、 天线线性阵列分布优化、CVRP问题、VRPPD问题、多中心VRP问题、多层网络的VRP问题、多中心多车型的VRP问题、 动态VRP问题、双层车辆路径规划(2E-VRP)、充电车辆路径规划(EVRP)、油电混合车辆路径规划、混合流水车间问题、 订单拆分调度问题、 公交车的调度排班优化问题、航班摆渡车辆调度问题、选址路径规划问题、港口调度、港口岸桥调度、停机位分配、机场航班调度、泄漏源定位
🌈 机器学习和深度学习时序、回归、分类、聚类和降维
2.1 bp时序、回归预测和分类
2.2 ENS声神经网络时序、回归预测和分类
2.3 SVM/CNN-SVM/LSSVM/RVM支持向量机系列时序、回归预测和分类
2.4 CNN|TCN|GCN卷积神经网络系列时序、回归预测和分类
2.5 ELM/KELM/RELM/DELM极限学习机系列时序、回归预测和分类
2.6 GRU/Bi-GRU/CNN-GRU/CNN-BiGRU门控神经网络时序、回归预测和分类
2.7 ELMAN递归神经网络时序、回归\预测和分类
2.8 LSTM/BiLSTM/CNN-LSTM/CNN-BiLSTM/长短记忆神经网络系列时序、回归预测和分类
2.9 RBF径向基神经网络时序、回归预测和分类
2.10 DBN深度置信网络时序、回归预测和分类
2.11 FNN模糊神经网络时序、回归预测
2.12 RF随机森林时序、回归预测和分类
2.13 BLS宽度学习时序、回归预测和分类
2.14 PNN脉冲神经网络分类
2.15 模糊小波神经网络预测和分类
2.16 时序、回归预测和分类
2.17 时序、回归预测预测和分类
2.18 XGBOOST集成学习时序、回归预测预测和分类
2.19 Transform各类组合时序、回归预测预测和分类
方向涵盖风电预测、光伏预测、电池寿命预测、辐射源识别、交通流预测、负荷预测、股价预测、PM2.5浓度预测、电池健康状态预测、用电量预测、水体光学参数反演、NLOS信号识别、地铁停车精准预测、变压器故障诊断
🌈图像处理方面
图像识别、图像分割、图像检测、图像隐藏、图像配准、图像拼接、图像融合、图像增强、图像压缩感知
🌈 路径规划方面
旅行商问题(TSP)、车辆路径问题(VRP、MVRP、CVRP、VRPTW等)、无人机三维路径规划、无人机协同、无人机编队、机器人路径规划、栅格地图路径规划、多式联运运输问题、 充电车辆路径规划(EVRP)、 双层车辆路径规划(2E-VRP)、 油电混合车辆路径规划、 船舶航迹规划、 全路径规划规划、 仓储巡逻
🌈 无人机应用方面
无人机路径规划、无人机控制、无人机编队、无人机协同、无人机任务分配、无人机安全通信轨迹在线优化、车辆协同无人机路径规划
🌈 通信方面
传感器部署优化、通信协议优化、路由优化、目标定位优化、Dv-Hop定位优化、Leach协议优化、WSN覆盖优化、组播优化、RSSI定位优化、水声通信、通信上传下载分配
🌈 信号处理方面
信号识别、信号加密、信号去噪、信号增强、雷达信号处理、信号水印嵌入提取、肌电信号、脑电信号、信号配时优化、心电信号、DOA估计、编码译码、变分模态分解、管道泄漏、滤波器、数字信号处理+传输+分析+去噪、数字信号调制、误码率、信号估计、DTMF、信号检测
🌈电力系统方面
微电网优化、无功优化、配电网重构、储能配置、有序充电、MPPT优化、家庭用电
🌈 元胞自动机方面
交通流 人群疏散 病毒扩散 晶体生长 金属腐蚀
🌈 雷达方面
卡尔曼滤波跟踪、航迹关联、航迹融合、SOC估计、阵列优化、NLOS识别
🌈 车间调度
零等待流水车间调度问题NWFSP 、 置换流水车间调度问题PFSP、 混合流水车间调度问题HFSP 、零空闲流水车间调度问题NIFSP、分布式置换流水车间调度问题 DPFSP、阻塞流水车间调度问题BFSP
👇
641

被折叠的 条评论
为什么被折叠?



