用MFC来模拟QQ聊天对话

本文介绍了一款使用MFC框架和UDP协议在Windows 10上开发的视频监控软件,分为采集端和用户端。采集端通过文字交互与用户端协商开启摄像头,并发送视频流;用户端则接收视频并在窗口显示。软件实现包括文字交流模块、视频采集与发送、视频接收及IP扫描等功能,关键代码进行了展示。

这里简单谈一下我要做的这个任务吧。做一套视频监控软件,分为采集端和用户端。目前的工作呢,是把任务分成了几个部分,分开来完成,为此用MFC实现了一个模拟QQ聊天的工具。采集端和用户端也都已经完成,但是这几个小部分合在一块也是个难题啊。看看半个月能否搞定吧。

视频采集端:

1.与用户端进行文字交互,确认当前是否需要打开视频;

2.根据用户的需要,打开摄像头,并将视频通过网络发送至用户端。

用户端:

1.与采集端进行文字交互,告诉采集端是否需要打开摄像头;

2.如果对方发送视频数据,则接收视频,并在窗口显示。

分两步进行:

1.双方通过文字交流协商是否需要打开摄像头。

2.如果需要,则采集端采集视频发送给用户。
在这里插入图片描述
搭建平台:Windows 10 ,Visual Studio 2010,

所用框架:是基于Microsoft MFC框架的编程,以及用到了Socket连接,UDP协议。

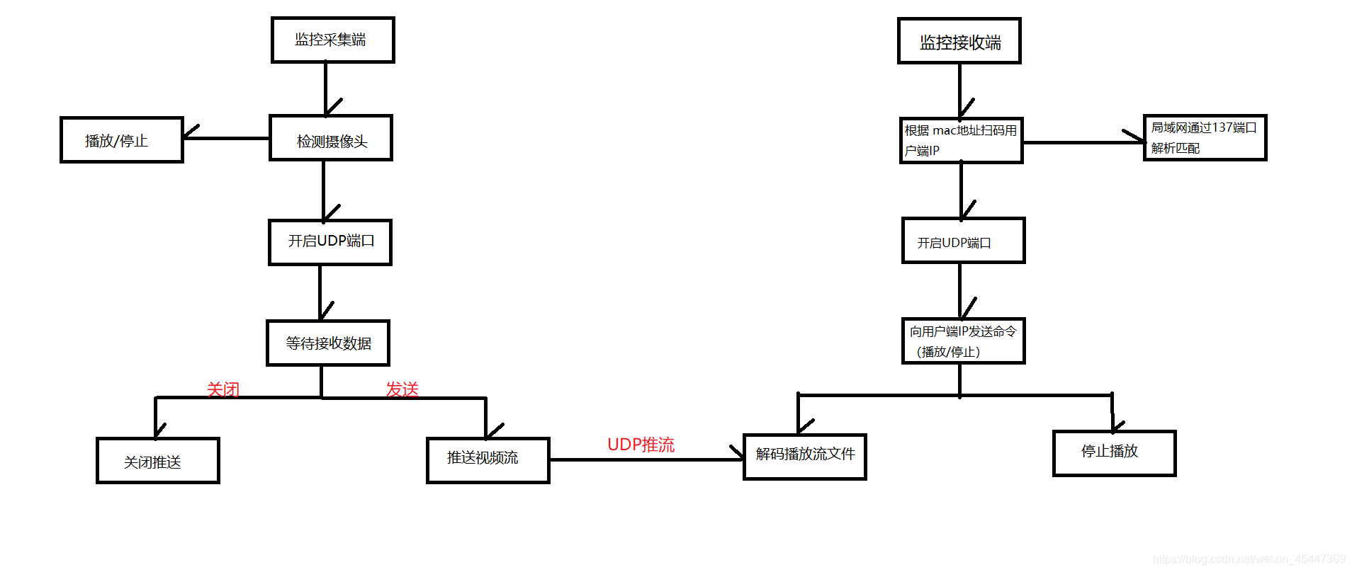
流程图:
在这里插入图片描述
采集端:采集端有两个主要功能模块,播放功能和发送功能。播放功能是将本地连接的摄像头摄影到的画面播放出

来。发送功能是将摄影到的画面通过压缩为视频流经udp推送给接收端。

播放功能实现依赖于ffplay(ffplay是由ffmpeg+sdl实现的exe文件),播放之前需要获取本地摄像头,获取摄像头函

数由windows的api函数实现。发送功能实现依赖于ffmepeg(开源的可以用来记录、转换数字音频、视频,并能将

其转化为流的计算机程序),程序中调用ffmpeg命令行来推送视频流。

接收端:接收端完成三个功能模块,通过已知物理地址扫描寻找目的ip;发送播放/停止信号,发送端响应推送/关

闭视频流;多路视频独立播放。

扫描ip:因为学校网络动态分配ip,而udp传输需要知道对方ip地址,局域网内可以通过137端口(137 端口的主要

作用是在局域网中提供计算机的名字或IP地址查询服务,一般安装了NetBIOS协议后,该端口会自动处于开放状

态)遍历已连接的计算机信息,解析返回的数据与已知mac匹配,寻找到目的主机的ip。

发送播放/停止:扫描成功后,需要向发送端发送信号,提醒其推送视频流。主要涉及udp传输协议,发送内容为

本地空闲端口,提醒发送端将视频流推送至此端口。这一步骤为多路播放的关键。

模块1:模拟聊天过程(文字交互过程)

注意在Dlg.h文件中添加头文件

#pragma once
#include "winsock2.h"
#include "afxcmn.h"
#include "afxwin.h"
#pragma comment(lib,"ws2_32.lib")
#define WM_SOCKET WM_USER + 30

// CChatFirstDlg 对话框
extern CChatFirstApp theApp;

采集端发送文字主要的代码:

void CChatFirstDlg::OnBnClickedBtnconn()
{
	// TODO: 在此添加控件通知处理程序代码
	closesocket(theApp.m_LocalSocket);
	theApp.m_LocalSocket = socket(AF_INET, SOCK_STREAM, 0);
	int nRet = WSAAsyncSelect(theApp.m_LocalSocket, m_hWnd, WM_SOCKET, FD_ACCEPT|FD_CLOSE|FD_READ|FD_WRITE|FD_CONNECT);
	UpdateData();
	sockaddr_in sockAddr;
	sockAddr.sin_family = AF_INET;
	u_short m_port = atoi(m_nServerPort);
	sockAddr.sin_port = htons(m_port);
	sockAddr.sin_addr.S_un.S_addr = inet_addr(m_szServerIP.GetBuffer(0));
	connect(theApp.m_LocalSocket, (sockaddr*)&sockAddr, sizeof(sockAddr));
	theApp.m_bConnectState = FALSE;
	SetTimer(1, 800, NULL);
	UpdateData(FALSE);
}


LRESULT CChatFirstDlg::OnSocket(WPARAM wParam, LPARAM lParam)
{
	int nError = WSAGETSELECTERROR(lParam);
	int nEvent = WSAGETSELECTEVENT(lParam);
	char buffer[1024] = {0};
	SOCKET sock = wParam;
	int nFactLen = recv(sock, buffer, 1024, 0);
	switch(nEvent)
	{
	case FD_READ:
		{
			m_ChatRecord.SetSel(-1, -1);
			m_ChatRecord.ReplaceSel(buffer);
			m_ChatRecord.SetSel(-1, -1
评论 2
添加红包

请填写红包祝福语或标题

红包个数最小为10个

红包金额最低5元

当前余额3.43前往充值 >
需支付:10.00
成就一亿技术人!
领取后你会自动成为博主和红包主的粉丝 规则
hope_wisdom
发出的红包
实付
使用余额支付
点击重新获取
扫码支付
钱包余额 0

抵扣说明:

1.余额是钱包充值的虚拟货币,按照1:1的比例进行支付金额的抵扣。
2.余额无法直接购买下载,可以购买VIP、付费专栏及课程。

余额充值