
成套君说:做一款有思想的公众号——电气掌上通(ID:dianqitong),推送电气知识,搭建易学平台,传播工匠精神,助力行业发展。
框架断路器又成为空气绝缘断路器。框架断路器又被称为ACB,也即英文是Air Circuit Breaker的首字母。
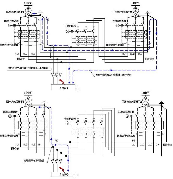
ACB一般用于大功率的馈电回路,以及低压进线回路和母联回路。ACB断路器的脱扣器具有LSI三段保护,同时也具有可以关断的单相接地故障G保护。下图中红色框内就是单相接地故障G保护。






我们先来看上图,图中两路进线断路器均安装了单相接地故障G保护。
一段母线上的下级系统发生了单相接地故障,图中可见接地电流有两条途径:第一条路径是经过本段的PE线返回本段电源变压器中性线,第二条路径是经过二段的PE线到二段的N线,再返回到一段的电源变压器中性线。
第一条路径发生时,如果故障点上游的馈电断路器未执行保护,则一段进线断路器会执行单相接地故障的后备保护;第二路径发生时,同理如果故障点上游的馈电断路器未执行保护,则二段进线断路器会执行单相接地故障的后备保护,但这样一来,事故被扩大化了。
再看下图,图中的低压进线和母联断路器均为四极,则上述单相接地故障电流的第二路径被切断了,单相接地故障就不再会出现事故扩大化。也就是说,ACB的剩余电流保护也即G保护与断路器的极数挂上了钩!
猜您还喜欢
◆ 视频讲解框架断路器如何加装钥匙锁
◆ 视频|ABB框架断路器拆装动画演示,绝了!
◆ 零线分断为什么会造成家用电器烧毁?
转发分享 · 共同进步
知识从来不过时,学习永远都不迟

本文探讨了框架断路器(ACB)在单相接地故障保护中的作用,强调了剩余电流保护(G保护)与断路器极数的关联。通过案例分析,阐述了四极断路器如何防止故障扩大化,保护电气系统的安全。
4602

被折叠的 条评论
为什么被折叠?



