提示:文章写完后,目录可以自动生成,如何生成可参考右边的帮助文档
前言
提示:这里可以添加本文要记录的大概内容:
详细记述了stm32标准库的中断函数解析
提示:以下是本篇文章正文内容,下面案例可供参考
一、外部中断的引用
1.GPIO引用
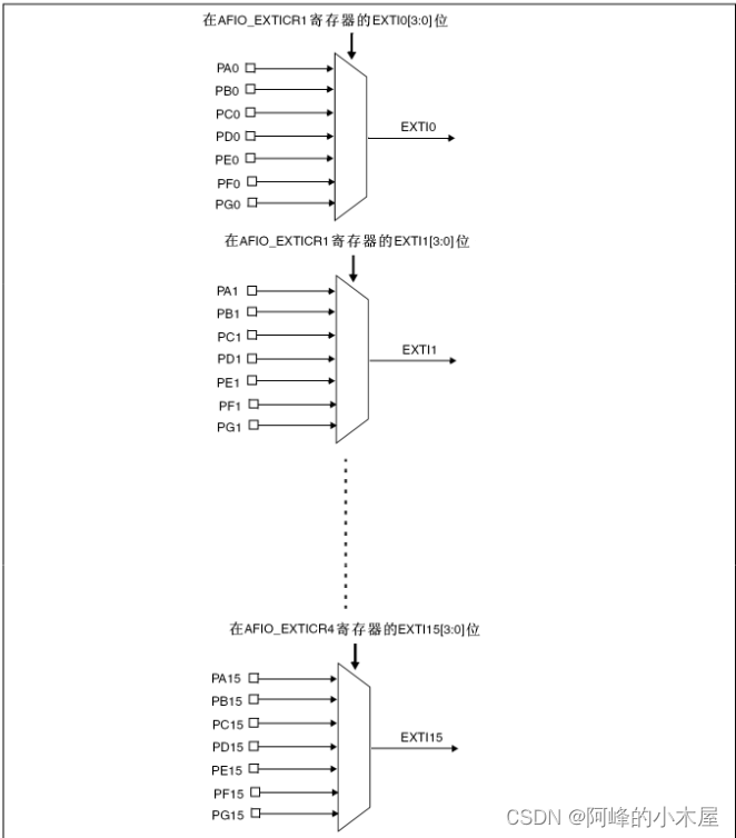
一个小常识
这张图片来自stm32中文手册有关寄存器的介绍
从图片中可以看到同等数字中断的GPIO引脚用的是同一个线路
也就是说选了PA0作为器件A的中断触发引脚,就不能使用PB0作为器件B的中断触发引脚

来看官方对EXTI的输入方式选用
我们选上拉

直接放代码
GPIO_InitTypeDef GPIO_InitStructure;
// 使能GPIOB
RCC_APB2PeriphClockCmd(RCC_APB2Periph_GPIOB, ENABLE);
GPIO_InitStructure.GPIO_Pin = GPIO_Pin_12;
GPIO_InitStructure.GPIO_Mode = GPIO_Mode_IPU;
GPIO_InitStructure.GPIO_Speed = GPIO_Speed_50MHz;
GPIO_Init(GPIOB, &GPIO_InitStructure);
2.AFIO配置
首先看gpio.h的库函数
这个函数的作用是复位AFIO,给他归零

这个函数的作用的选取中断线,这一篇我们只用到了这个(暂时只明白这个哈哈)

代码写起来是这样的
//使能AFIO
RCC_APB2PeriphClockCmd(RCC_APB2Periph_AFIO, ENABLE);
GPIO_EXTILineConfig(GPIO_PortSourceGPIOB,GPIO_PinSource12

最低0.47元/天 解锁文章
1560

被折叠的 条评论
为什么被折叠?



